Schaltplan - Hilfe

  • Hallo
    ich plane eine Weltreise in einem Defender (300 TDI )und möchte ein einfaches Zweitbatteriesystem nach Vorbild des Schaltplans bei Landypedia bauen, dass sich auch bei einem defekten Trennmos sich mit einem Schalter regeln lässt.
    Ein 100W, 120W oder 130W Solarpanel (je nachdem was auf den Dachgepäckträger passt) soll die 2. Batterie laden.
    Darüberhinaus wird ein Umrichter an die Zweitbatterie gebaut,
    Verbraucher gibt es folgende:
    - Engel Kühlbox
    - Standheizung 2 KW
    - Innenbeleichtung
    - Ab und an Handy, Kamera über 12V laden und Laptop über 230V laden


    Gedacht ist folgendes:
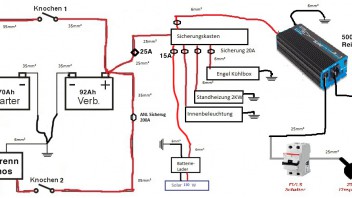
    2 Batterien - Starter mit AGM 70 Ah und Versorger AGM mit 92 Ah



    Bei der Planung sind nun einige Fragen aufgetaucht:
    1. Welchen Batterieschalter brauche ich ? Ich habe folgende gefunden "BEP 701 S PM" mit 200A und 300A Spitzenleistung oder den "Blue Sea System" mit 350 A und 2000A Spitzenleistung
    2. Welche Sicherungen soll ich zwischen die Batterien und dem Trennmof machen? 150A ? Gibt es da eine genaue Bezeichnung wie diese Sicherungen heißen?
    3. Welche Kabelquerschnitte sind geeignet? Ich habe jetzt zwischen den Batterien untereinander sowie zum Sicherungskasten 10mm2. Der Rest also ab dem Sicherungskasten zu den Verbrauchtern, Batterie zum Batterielader 6 mm2. Passt das?
    4. Ich habe gesehen, dass viele auch Sicherungsautomaten einbauen. Wo baue ich diese noch ein? Ist das sinnvoll?
    5. Wieviel W Solarpanel würdet ihr drauf machen? Vom Platz würde auch ein 130W auf den Dachgepäckträger passen. Bringt 30W auch viel mehr und verkraftet das die Batterie?
    6. Passt mein Schaltplan oder habe ich irgendwo noch Sicherungen etc vergessen?


    Danke für euren Input.

  • Hallo,


    als erstes lass den im Schaltplan minusseitig eingezeichneten Batterieschalter weg: Das gibt nur Probleme! Sollte es wirklich Gründe geben, die Batterien abzuklemmen, kann man die Masseklemmen einfach von den Batterien abschrauben. In der Praxis wird man das wohl nur tun, wenn der Wagen über mehrere Monate eingelagert werden soll.


    Auch von dem Gedanken, extra einen Batterieschalter zur Überbrückung des Trenn-MOSFETs einzubauen, halte ich nicht viel. Natürlich kann man das so machen, nur wird man es erstens nicht brauchen und zweitens, selbst wenn der Trenn-MOSFET tatsächlich mal den Geist aufgibt, kann man leicht beide daran angeschraubten Batteriekabel-Ringkabelschuhe zusammen auf eine einzige Schraubklemme legen und so den MOSFET überbrücken. Fertig. 8) Kost nix und geht schnell.


    Zitat

    2. Welche Sicherungen soll ich zwischen die Batterien und dem Trennmof machen? 150A ? Gibt es da eine genaue Bezeichnung wie diese Sicherungen heißen?

    Ich empfehle für diese Zwecke die so genannten ANL-Sicherungen in den Kabelsicherungshaltern von Sinus-Live. Die gibt es bis 200A Stärke, was für diesen Zweck genau die geeignetste Ausführung ist.


    Zitat

    3. Welche Kabelquerschnitte sind geeignet? Ich habe jetzt zwischen den Batterien untereinander sowie zum Sicherungskasten 10mm2. Der Rest also ab dem Sicherungskasten zu den Verbrauchtern, Batterie zumBatterielader 6 mm2. Passt das?

    Auha: 10mm²-Batteriekabel rauchen zwar nicht ab, bringt aber unnötig hohe Spannungsverluste bei hohen Ladeströmen mit sich. Wenigstens 25mm² würde ich hier schon nehmen. Mein Lieblingskabel ist das 35mm²-Kabel, auch von Sinus-Live. Kostet fast gar nix und leitet selbst hohe Ströme sehr verlustarm durch. Zum Sicherungskasten können die Strippen dann dünner sein.


    Der 500W-Wechselrichter braucht aber auf jeden Fall dickere Kabel: Da fließen bei Vollast sicher 60A! Wenn es kurz ist, tun es 16mm² Querschnitt, bei längeren Kabeln muss es mehr sein.


    Zitat

    4. Ich habe gesehen, dass viele auch Sicherungsautomaten einbauen. Wo baue ich diese noch ein? Ist das sinnvoll?

    Da fehlen mir zugegeben die Erfahrungen. Ich hab hier seit sicher 10 Jahren eine Auswahl liegen (Sinus-Live, 80A), aber bisher hat die noch nie einer haben wollen. Ich würde daher mal so sagen: Bei Kreisen, wo erhöhte Auslösegefahr besteht, kann man auch Automaten nehmen. Bei den Kabelsicherungen besteht diese Gefahr aber definitiv nicht. Diese Sicherungen brennen ja nur bei Kabelkurzschlüssen durch und die sollten eigentlich niemals auftreten, außer bei Unfällen oder schlampiger Installation.


    Zitat

    5. Wieviel W Solarpanel würdet ihr drauf machen? Vom Platz würde auch ein 130W auf den Dachgepäckträger passen. Bringt 30W auch viel mehr und verkraftet das die Batterie?

    Da mach Dir mal keine Sorgen. So viel Strom wie man braucht, können die Panele kaum liefern. Und falls doch, regelt der Solarregler den Ladestrom kurzerhand runter, damit die Batterie nicht überladen wird. Also kein Problem, sondern schlimmstenfalls zu wenig Strom. Weshalb man die Panele am besten so stark wie möglich wählt.


    Zitat

    6. Passt mein Schaltplan oder habe ich irgendwo noch Sicherungen etc vergessen?

    Wie gesagt: Die Kabel-Sicherungen sollen die Kabel gegen Kurzschlüsse absichern, damit sie nicht zu rauchen beginnen. Das wäre nämlich sehr gefährlich, wenn z.B. bei einem Unfall die Kabelisolierung beschädigt würde und so die Kupferseele Kontakt zur Karosserie bekommt. Daher ist logischerweise bei allen Kabeln die direkt mit den Batterie-Pluspolen verbunden sind so zu verfahren, dass sie abzusichern sind. Die Stärker der Absicherung muss sich dabei nach der Kabelstärke und den zu erwartenden Strömen richten. Das betrifft in Deinem Schaltbild also das Kabel zum Sicherungskasten, das Kabel zum Wechselrichter und die beiden Kabel zum Batterie-Schalter. Auf diese Sicherungen kann man nur verzichten, wenn die Kurzschlussgefahr wegen der Kürze der Leitungen oder der Art ihrer Verlegen nur sehr gering wäre.


    Grüße, Tom

  • Die Kabelquerschnitte wurden schon erwähnt.
    Ich seh aber die Standheizung als Overkill
    Ich gehe von einer Kraftstoffbetriebenen Heizung aus. d.H. die 2 kW sind die Heizleistung Aber...
    Wie hoch ist die Elektrische Leistung (Förderpumpe, Wasserpumpe, Gebläse)
    in einer Kalten Nacht kommen da mal 4-5 30min Heizintervalle zusammen..... Das wird Eng mit der Batterie.Und zwar mit der Starterbatterie!!!!!
    Die Dinger nutzen normalerweise das Farzeugeigene Gebläse, und DAS saugt die Starterbatterie leer.
    Also Achtung was du da Reinschraubst

  • Das stimmt. Wenn es eine Wasser-Heizung ist, die den Wasser-Heizkreislauf des Motors nutzt, läuft zwangsläufig auch das Fahrzeuggebläse beim heizen. Das schluckt Strom! Man kann dessen Stromversorgung aber leicht über ein von Zündungsplus gesteuertes Wechsler-Relais schalten, so dass bei laufendem Motor das Fahrzeuggebläse von der primären Starterbatterie versorgt wird, bei stehendem Motor jedoch von der Zweitbatterie. Das ist leicht zu realisieren und funktioniert perfekt.


    Sollte es sich jedoch um eine Luftheizung handeln, die ihr eigenes Gebläse mitbringt, wird dieses natürlich komplett von der Zweitbatterie versorgt.


    Übrigens darf die Kabelzuleitung der Bordbeleuchtung auch nur 1,5 oder 2,5mm² Querschnitt haben. Gerade wenn man stromsparende LED-Leuchtmittel verwendet, wären 6mm²-Kabel wirklich reichlich überdimensioniert. Aber wenn man sowieso gerade eine Rolle davon gekauft hat, ist das natürlich egal. ;)


    Grüße, Tom

  • Hallo


    Erst einmal vielen vielen Dank für den tollen Input.
    1. Kabelquerschnitte: Ich habe jetzt die Kabelquerschnitte angepasst so wie vorgeschlagen. Ich habe noch die Kabelquerschnitte am Wandler und zur Steckdose hinzugefügt. Passt das jetzt meint ihr?


    2. Sicherungen: Weiterhin habe ich 2 ANL Sicherunge mit 200A eingefügt. Wenn ich Tom richtig verstanden habe ist die 200A besser geeignet als die 150A. Ist das korrekt? Passt jetzt alles?
    Welche Sicherugen, wieviel A muss ich denn zwischen Batterie und Sicherungskasen, zwischen Batterie und Wandler, und Batterie und Batterielader(Solar) schalten?


    3. Batterieumschalter: Ich habe das auf die Minuspole gelegt, da dies auch der Vorschlag von Landypedia war. Was ich eigentlich damit nur möchte ist Folgendes:
    Ich möchte bei einem defekten Trennmos die Batterien manuell verbinden oder trennen können. Sollte es kaputt gehen möchte ich das beide Batterien weiterhin von der LIMA geladen werden. Wenn ich dann stehe möchte ich durch einen Schalter manuell die Batterien trennen, dass die 2. Batterie nur noch vom Solarpanel geladen wird.
    Ist das nicht sinnvoll? Wie muss ich den Schalptplan dahingehend anpassen?


    Anbei mein aktueller Schaltplan.


    Danke und beste Grüße


    P.S. Ja es ist eine Luftheizung. Ich möchte die Planar 2D verbauen.

  • Stimmt auch. Und die 230V-Ausgänge des Wechselrichters brauchen auch ganz bestimmt keine 25mm², da dort der Strom ja erheblich geringer rauskommt als er reinfließt (500W bei 12 V sind 42A, bei 230V aber nur 2A (P = I x U)). 230V-seitig reichen normale Netzleitungen mit den üblichen 0,75mm² völlig aus.


    Kabelsicherungen sichern üblicherweise nur die Kabel (gegen Kurzschlüsse) ab, nicht das, was an die Kabel angeschlossen ist. Das bedeutet, dass kurze Kabel, die nur ein verschwindend geringes Kurzschlussrisiko aufweisen (gemeint sind Stücke bis zu 1m) gar nicht weiter abgesichert werden müssen, lange Kabel dagegen, die sich ein mal durch den ganzen Wagen schlängeln, aber sehr wohl. Hier müssen die Sicherungen so dimensioniert werden, dass der bei Kabelkurzschlüssen fließende Strom sie sicher ganz schnell zum auslösen bringt, der normale Betriebsstrom sie aber weder auslöst, noch über Gebühr erhitzt. Man geht mit der Sicherungsstärke bei Batteriekabel folglich so hoch wie möglich, denn Bleibatterien von 50Ah an aufwärts schaffen meist 1.000A oder mehr, sofern der Kabelquerschnitt dick genug ist, um solche Ströme auch verlustarm zuzulassen. So wird man für Batteriekabel üblicherweise Sicherungen zwischen 100 und 200A verwenden.


    Zu den Trenn-Schaltern: Die Gefahr die ich dabei sehe ich, dass der Schalter zwischen primärer Fahrzeugelektrik und Starterbatterie eventuell einmal bei laufendem Motor geöffnet wird. Das wäre aber ganz schlecht, denn hinterher ist wenigstens die Lichtmaschine defekt, wenn nicht auch große Teile der hier angeschlossenen Fahrzeugelektronik! Drehstrom-Lichtmaschinen benötigen nämlich stets einen "Puffer" im Betrieb, welcher die im Betrieb entstehenden Spannungsspitzen wegbügelt. Diese Aufgabe übernimmt die Starterbatterie. Deshalb darf man niemals bei laufendem Motor die Verbindung zur Starterbatterie unterbrechen und deshalb würde ich einen solchen Schalter auch nie als einfachen Schalter ausführen, sondern immer auf die zusätzliche Sicherheit der notwendigen "Extra-Operation" einer Schraubklemme bestehen, welche umständlich mit Werkzeug betätigt wird. Aber wenn dem Fahrzeugbesitzer ein Schalter an dieser Stelle durchaus besser behagt, kann er diesen natürlich trotzdem einbauen. Nur soll er dann auch über die Gefahr Bescheid wissen. Aber nun weiß er's ja.


    Aber!


    Zur Batterie-Trennung würde ich immer plusseitig trennen, da Verbraucher bisweilen mit ihrer Minusseite auch mit der Karosserie Kontakt haben könnten. Und dann wäre eine Trennung welche über Minuspol-Schalter durchgeführt wird, nutzlos, unter Umständen sogar gefährlich. Allerdings lässt sich der Trenn-MOSFET auch als Batterie-Trenn-Schalter verwenden, wenn dessen Minus-Kontakt offen bleibt, also von Minus getrennt wird. Dann kann das Gerät nicht mehr funktionieren und trennt zwangsweise die Verbindung zwischen Eingang und Ausgang.


    Eine permanente zwangsweise Verbindung von Plus Starterbatterie und Plus Zweitbatterie lässt sich nur über einen direkten Schalter zwischen beiden Polen erreichen, so wie im Schaltbild als "Knochen" bereits eingezeichnet ist.


    Grüße, Tom

  • Hallo,
    Vielen Dank für den Support. Ihr habt mich überzeugt.
    Ich habe den Umschalter an den Minuspolen weggelassen.


    Auch den Knochen werde ich unter den Sitz packen damit man nicht versehentlich daran kommt. So kann ich trotzdem bei defektem Trennmof die Batterien trennen. Das geht auch nur wenn der Wagen steht (und dann hoffentlich auch der Motor aus ist).


    Ich habe jetzt noch einen 2. Knochen in das System hinzugefügt. Wenn ich das Trennmof richtig verstehe verbindet es ja die beiden Batterien wenn Spannung anliegt. Also im Falle wenn die LIMA läuft sind beide BAtterien verbunden und werden beide geladen.
    Wenn das Auto steht und das Solarpanel lädt liegt ja dann auch Spannung an und beide Batterien sind verbunden. Ich möchte aber, dass der "wertvolle" Solarstrom in die 2. Batterie geht. Daher ist der 2. Knochen eingeplant, damit ich im Stand auch manuell das Trennmof trennen kann. Ist meine Überlegung korrekt?


    Ich habe nun noch folgende Korrekturen vorgenommen:
    Alles hängt nun am Sicherungskasten. Alle Verbraucher, der Wandler (mit integriertem Lader) und der Solarlader. Und geht erst dann zur 2. Batterie. Ist das korrekt?


    Ich hoffe überall passen jetzt die Querschnitte und die Sicherungen.
    Ich habe 3 Querschnitte gewählt, damit ich nur 3 Rollen kaufen muss. 35mm2, 25mm2 und 6mm2.


    Tom, du schreibst es werden keien Sicherungen bei kurzen Distanzen benötigt. Da beide Batterien direkt nebeneinander unter dem Fahrersitz sind sind alle Verbindungen im Schaltplan mit 35mm2 alle weniger als 20cm lang. Benötige ich dann überhaupt die eingezeichnet Sicherungen?


    Vielen Dank für Eure Hilfe!

  • Wenn keine Kabelkurzschlüsse zu befürchten sind, brauchst Du auch keine Sicherungen. Ist doch irgendwie logisch.


    Sieht soweit alles gut aus, nur passen die Kabel des Wechselrichters noch immer nicht. Die 12V-Seite ist die Seite, wo hohe Ströme auftreten (I = P / U = 500W / 12V = 42A, zzgl. Verlustleistung, also rund 50A). Da musst Du mit gut 50A rechnen. Also wenigstens 25mm²-Kabel für die 12V-Seite verwenden. Aus der 230V-Seite kommen aber 230V raus und daher können dort keine großen Ströme fließen, sondern höchstens etwa 2A (500W /230V = 2,2A). Also etwa 0,75mm² an der 230V-Seite verlegen.


    Achso: Der Trenn-MOSFET lässt generell keine Rückströme von der Zweitbatterie ins primäre Netz der Starterbatterie zu. Insofern kann auch kein "kostbarer" Solarstrom rückwärts über den Trenn-MOSFET zur Starterbatterie fließen. Der zweite Knochen ist daher überflüssig.


    Grüße, Tom

Jetzt mitmachen!

Sie haben noch kein Benutzerkonto auf unserer Seite? Registrieren Sie sich kostenlos und nehmen Sie an unserer Community teil!