Batterie an Außenborder anschließen. Überladeschutz nötig?

  • Hallo, ich bin neu hier und habe eine Frage bezüglich anschließen eines Außenborders an eine Batterie.
    Bis jetzt habe ich mein Boot mit einem Torqeedo Travel mit eingebautem Akku bewegt.



    Ich besitze seit kurzem den Außenborder Honda BF 25A mit Elektrostarter (Baujahr 1995).
    Dieser hat laut Bedienungsanleitung eine Ausgangsleistung von 12 V bei 6 A.
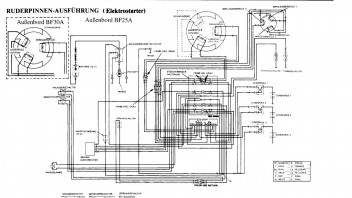
    Außerdem habe ich den Stromlaufplan angehängt. Hier sieht man, dass mit einer 15 A Sicherung abgesichert ist. Außerdem ist ein Gleichrichter verbaut, wohl aber kein Spannungsregler...


    Nun meine eigentliche Frage.
    Ich habe im Moment eine Versorgerbatterie (GEL) mit 50 Ah verbaut, für Lichter, Echolot, Lenzpumpe,...
    Kann ich diese auch als Starterbatterie für den Motor verwenden? Wenn ja, brauche ich einen Überlastschutz?
    In der Anleitung des Motors steht, dass man eine Batterie mit mindestens 70 Ah verwenden soll...


    Falls dies nicht funktioniert bin ich am Überlegen mir als Starterbatterie eine OPTIMA BlueTop mit 70 Ah zu kaufen.
    Benötige ich hier einen Überlastschutz?
    Die sonstigen Verbraucher würden dann weiterhin über die Versorgerbatterie laufen.


    Ich hoffe ich habe genügend Infos angehängt...


    Viele Grüße


    Martin

  • Hallo Martin,


    im Schaltbild ist ein Teil als "Regler/Gleichrichter" benannt. Mehr steht darüber aber nicht drin. Daher empfehle ich, zunächst alles so zu montieren und zu betreiben, wie es normalerweise vorgesehen ist. Zusätzlich sollte die Spannung im Betrieb gemessen werden, besonders dann, wenn die Batterie voll geladen ist und der Motor längere Zeit mit hoher Drehzahl betrieben wird. Liegen dann mehr als 14,7V an, ist ein Überladeschutz notwendig. Andernfalls würde die Batterie überladen, was ihre Lebensdauer merklich senken würde.


    Den Hinweis des Herstellers, man solle eine Batterie mit "mindestens 70Ah" verwenden, zielt m.E. schon darauf ab, eine Batterie mit ausreichender Überladefestigkeit vorzusehen. Aber das ist nur ein Indiz. Erst eine Messung der Ladespannung hilft wirklich weiter. Hilfsweise kann man die Batterie nach längerer Vollgasfahrt auch mal anfassen und auf Erwärmung prüfen. Ist eine deutliche Erwärmung fühlbar, liegt zweifellos Überladung vor.


    Die Frage, ob die Gel-Batterie zum Anlassen des Motors geeignet ist, kann ich leider auch nicht beantworten. Das liefe auf einen Versuch hinaus. Meiner persönlichen Erfahrung nach liefern Gel-Batterien aber keine Ströme, die für Anlassermotoren unter der Last eines Motors ausreichend wären. Wenn die Batterie aber groß und der Motor klein genug ist, könnte es dennoch klappen.


    Grüße, Tom

  • Hallo


    Der BF25 hat tatsächlich keinen Laderegler.
    Daher auch die grosse Batterie.


    Bewährt haben sich hier Nassbatterien mit Nachfüllmöglichkeit mit etwa 100Ah.
    Ist natürlich ein schöner Brocken.


    Alternative eine kleine AGM und den Überladeschutz.


    Ach ja... wennst deine Positionslichter immer einschaltest (und evtl. andere Verbraucher), hast mal einen guten Teil der überschüssigen Leistung "Verbrannt"


    LG:
    Roman

  • Hallo Martin.
    Tom hat geschrieben:
    "Die Frage, ob die Gel-Batterie zum Anlassen des Motors geeignet ist, kann
    ich leider auch nicht beantworten. Das liefe auf einen Versuch hinaus.
    Meiner persönlichen Erfahrung nach liefern Gel-Batterien aber keine
    Ströme, die für Anlassermotoren unter der Last eines Motors ausreichend
    wären. Wenn die Batterie aber groß und der Motor klein genug ist, könnte
    es dennoch klappen".
    Dazu ist zu sagen, dass eine 50 AH-Batterie im Verhätnis zu einem popeligen 25PS AB groß ist, also wird sie den erfordelichen Anlasserstrom sicherlich liefern können. Wie schon geschrieben wurde, empfiehlt Honda die 70 Ah-Batterie wohl nur deswegen, damit die hohe ungeregelte Spannung der Ladespule nicht allzu großen Schaden anrichtet. Wegen des Anlasserstromes ist sie vermutlich nicht erforderlich. (Zumal Du ja auch kaum bei Minustemperaturen bootfahren wirst, hihi). Vergleiche doch mal mit Motorradbatterien. Aber.... Versuch macht kluch.
    Zur 100 AH-Batterie: Aus Sicherheitsgründen raten die AB- Hersteller davon ab, die Batterie überzudimensionieren, weil sonst u.U. der Anlasser beschädigt werden könnte. (M. M. nach ist das aber nur eine Vorsichtsmaßnahme, für den Fall, dass der Anlasser mal blockiert, weil in diesem Fall der Strom nicht mehr durch den Motor sondern im Wesentlichen nur noch vom Innenwiderstand der Batterie begrenzt wird.)
    Lass uns doch bitte wissen, wie Du es gelöst hast und wie es ausgegangen ist, sobald das Boot wieder im Wasser ist.


    Beste Grüße
    Helmut


    PS. Yamaha empfiehlt für unseren FT25FETL (25 PS starker Viertakter mit geregelter Ladespannung) eine Batterie von 45 Ah. (Der AB startet damit einwandfre).

  • Btw: Beim Trabant 601 hatte ich mal einen 12V/18Ah-AGM-Akku als Starterbatterie versucht, der Versuch scheiterte kläglich. Diese Baugröße startet bestenfalls meinen Briggs & Stratton im Rasentrecker.


    Grüße, Tom

Jetzt mitmachen!

Sie haben noch kein Benutzerkonto auf unserer Seite? Registrieren Sie sich kostenlos und nehmen Sie an unserer Community teil!